Как проверить вентиляторы охлаждения радиатора?

Аватар пользователя
Wild
Новичок
Новичок
Сообщений: 34
Зарегистрирован: 23 дек 2011, 23:54
Темы: 0
Авто: 100 С4 Quattro 2.8 AAH
Имя:
Статус: Не в сети

Как проверить вентиляторы охлаждения радиатора?

Сообщение Wild » 01 мар 2012, 08:21

Парни, подскажите как проверить всю эту систему охлаждения радиатора? машина в профиле, стоит 2 электронных вентилятора, вчера после ремонта развоздушивал систему охлаждения и стрелка шагнула почти на деление за отметку 90 градусов, но пропеллеры даже не крутанулись. датчик который их включает, если я не ошибаюсь, находится внизу в углу радиатора, может кто знает какое у него должно быть сопротивление? скоро теплые деньки и очень не хочется перегреть V6, он этого не любит

Аватар пользователя
DIA
Аццкий поломастер
Аццкий поломастер
Сообщений: 9329
Зарегистрирован: 27 июн 2009, 13:35
Темы: 13
Авто: Кузнечик корчваген. 1.9 TDI ALH.
Имя: Игорь.
Откуда: Минск.
Статус: Не в сети

Сообщение DIA » 01 мар 2012, 08:33

Wild писал(а):кто знает какое у него должно быть сопротивление?

Там как бы нет сопротивление короткое, там типа термореле, и пару контактов с общим выводом один включается к примеру при 90 градусах второй при 100, вообщем три вывода один общий. а дальше два реле и матрица сопротивлений рег скорость. но возможны разные схемы исполнений думаю. Надо спецов ждать по С4.
Хозяин гатово! что сделали? нет сломали.

Аватар пользователя
/loXmaTblй
Мастер
Мастер
Сообщений: 2854
Зарегистрирован: 22 июл 2009, 08:59
Темы: 108
Авто: turbo quattro
Имя: Дмитрий
Откуда: Ментск
Контактная информация:
Статус: Не в сети

Сообщение /loXmaTblй » 01 мар 2012, 09:31

завалялся рабочий датчик от 2,8 80-ки, по идеи они одинаковые. если интересно, можно всунуть проверить в датчике ли проблема

Аватар пользователя
Wild
Новичок
Новичок
Сообщений: 34
Зарегистрирован: 23 дек 2011, 23:54
Темы: 0
Авто: 100 С4 Quattro 2.8 AAH
Имя:
Статус: Не в сети

Сообщение Wild » 02 мар 2012, 20:14

/loXmaTblй, в выходные поковыряюсь, если сами пропеллеры рабочие и проводка целая, то обращусь, спасибо!

Аватар пользователя
Wild
Новичок
Новичок
Сообщений: 34
Зарегистрирован: 23 дек 2011, 23:54
Темы: 0
Авто: 100 С4 Quattro 2.8 AAH
Имя:
Статус: Не в сети

Сообщение Wild » 06 мар 2012, 12:25

до вентиляторов в выходные не добрался, парни отпишитесь кто, у кого мотор такой же, сейчас вентиляторы эти у вас включаются? в текущую погоду. может я зря паникую, но у меня бывает, что стрелка температуры шагает немножко за 90

Аватар пользователя
/loXmaTblй
Мастер
Мастер
Сообщений: 2854
Зарегистрирован: 22 июл 2009, 08:59
Темы: 108
Авто: turbo quattro
Имя: Дмитрий
Откуда: Ментск
Контактная информация:
Статус: Не в сети

Сообщение /loXmaTblй » 06 мар 2012, 12:29

на 80-ке такое было. температура была больше 90, вентиляторы зимой включались. поменял ВСЕ: все датчики, помпу, термостат, радиатор отопителя, радиатор охлаждения, бачек ОЖ, крышку бачка ОЖ. Все осталось без изменений. Изначально все говорили не парится, после того как все поменял, что не стоило заморачиваться. Теперь тебе советую: если не кипит, не бурлит, т.е. адекватно работает - не лезь

Аватар пользователя
Wild
Новичок
Новичок
Сообщений: 34
Зарегистрирован: 23 дек 2011, 23:54
Темы: 0
Авто: 100 С4 Quattro 2.8 AAH
Имя:
Статус: Не в сети

Сообщение Wild » 06 мар 2012, 13:50

/loXmaTblй писал(а):на 80-ке такое было. температура была больше 90, вентиляторы зимой включались. поменял ВСЕ: все датчики, помпу, термостат, радиатор отопителя, радиатор охлаждения, бачек ОЖ, крышку бачка ОЖ. Все осталось без изменений. Изначально все говорили не парится, после того как все поменял, что не стоило заморачиваться. Теперь тебе советую: если не кипит, не бурлит, т.е. адекватно работает - не лезь


спасибо! :drinks: а то я вот уже в голове и вертел весь этот список под замену, ничего не бурлит, все греет и работает... только хочу услышать как вентиляторы запускаются и все

Аватар пользователя
hrak
Специалист
Специалист
Сообщений: 2423
Зарегистрирован: 13 июл 2009, 10:07
Темы: 119
Авто: Ford
VIN: vin
Имя: karh
Статус: Не в сети

Сообщение hrak » 06 мар 2012, 16:16

Wild писал(а):только хочу услышать как вентиляторы запускаются и все


Так DIA все рассказал, коллега Wild. Есть два реле, и обмоткой каждой из реле управляет своя секция термовыключателя. Если есть тестер, можете произвести проверку таким образом: найдите в трехконтактной колодке для термовыключателя "общий" провод - он всегда соединен с "минусом" аккумулятора (с "массой" то бишь). Точно счас не помню, но вроде провод коричневого цвета. В любом случае, этот "общий" провод должен накоротко звониться с "минусом" (с "массой"). Нашли общий провод? Возьмите кусочек провода, и позамыкайте общий провод в фишке (не В датчике!) с соседними, и понаблюдайте за включением вентиляторов.
Ну а для проверки термовыключателя придется демонтировать его и окунуть в среду 90 и 100 град. для проверки работоспособности. (для Behr HERMOT-TRONIK 8.170.02 точки срабатывания 95/84 один термовыключатель, 102/91 второй). Ну или подставить заранее рабочий...хотя, мне ближе по душе рекомендации коллеги /loXmaTblй.
:)
Audi-90 KV 2.2i
Audi A6 C4 AEL 2.5TDi
Audi V8 PT 3.6i

Были, а теперь я фордовод.

Аватар пользователя
/loXmaTblй
Мастер
Мастер
Сообщений: 2854
Зарегистрирован: 22 июл 2009, 08:59
Темы: 108
Авто: turbo quattro
Имя: Дмитрий
Откуда: Ментск
Контактная информация:
Статус: Не в сети

Сообщение /loXmaTblй » 06 мар 2012, 16:38

кстати после замены датчика ТОЖ, ничего не изменилось, и я решил проверить его (а вдруг бракованый :stars: ). Кипятил, мерял температуру воды и момент срабатывания датчика. Все оказалось в норме )

Аватар пользователя
Wild
Новичок
Новичок
Сообщений: 34
Зарегистрирован: 23 дек 2011, 23:54
Темы: 0
Авто: 100 С4 Quattro 2.8 AAH
Имя:
Статус: Не в сети

Сообщение Wild » 06 мар 2012, 18:58

hrak, /loXmaTblй, вот спасибо вам, разберусь и успокоюсь, ну не могу я когда в машине что-то не работает так как должно!

sasha88777
Новичок
Новичок
Сообщений: 1
Зарегистрирован: 10 мар 2012, 18:56
Темы: 0
Авто: A6 C4 2,5TDi AEL 97г.
Имя:
Откуда: Мозырь
Статус: Не в сети

Сообщение sasha88777 » 10 мар 2012, 19:08

Возми и закорати датчи который вкл. вентилятор и сразу узнаеш здох он или нет

Аватар пользователя
awson
Специалист
Специалист
Сообщений: 1814
Зарегистрирован: 25 ноя 2009, 15:55
Темы: 3
Авто: Touareg CASA 3.0
Имя: Вадим
Откуда: Минск
Контактная информация:
Статус: Не в сети

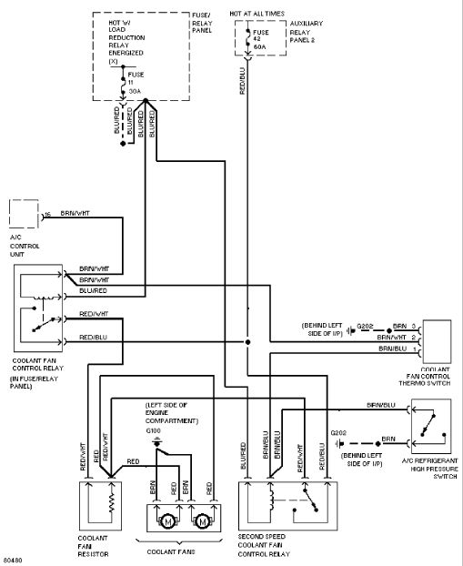
Сообщение awson » 10 мар 2012, 21:45

ну тут же все так просто
Вложения
вентилятор.jpg
audi200-club.com Вадим Viber +375292761658

Аватар пользователя
Wild
Новичок
Новичок
Сообщений: 34
Зарегистрирован: 23 дек 2011, 23:54
Темы: 0
Авто: 100 С4 Quattro 2.8 AAH
Имя:
Статус: Не в сети

Сообщение Wild » 11 мар 2012, 10:47

awson, :good:

audimono
Новичок
Новичок
Сообщений: 9
Зарегистрирован: 15 май 2010, 08:41
Темы: 0
Авто: a6 2.6 abc
Имя:
Статус: Не в сети

Сообщение audimono » 11 мар 2012, 11:52

У меня сейчас как температура ближе к 0 опустилась, вентиляторы иногда по городу включается, вроде всё работает, не кипит, не бурлит... так что думаю это нормально....

Аватар пользователя
mski
Специалист
Специалист
Сообщений: 1502
Зарегистрирован: 05 май 2010, 08:11
Темы: 0
Авто: 100 C4 (ABC)
VIN: WAUZZZ4AZPN048315
Имя: Вячеслав
Откуда: г. Минск
Статус: Не в сети

Сообщение mski » 12 мар 2015, 10:30

есть резистор 3х контактный, от которого питаются вентиляторы, убрал у себя колхоз т.к. вент климы очень медленно крутился, был запитан - на Е1, + на Е3, бросил минус на кузов. так же на Е1 был запитан + основного вентилятора кот. крутился на 2ой скорости, переставил на Е3 согласно схеме., теперь работают на двух скоростях как и положено, теперь
Вопрос какое такое реле идет на Е3 ??? где оно? или Е3 пустышка? нету провода, где искать его?
Вложения
132.jpg
AUDI не перестаёт никогда......

 
http://www.drive2.ru/r/audi/804235/

Аватар пользователя
Vadim1990
Новичок
Новичок
Сообщений: 24
Зарегистрирован: 01 апр 2015, 19:50
Темы: 0
Авто: А8 D3 Long 4,2 quattro
Имя: вадим
Статус: Не в сети

Как проверить вентиляторы охлаждения радиатора?

Сообщение Vadim1990 » 06 сен 2016, 17:40

Отказал основной радиатор охлаждения двигателя на Д3 4.2 бенза! Пишет обрыв цепи или замыкание на массу... Как это дело вообще проверить? Шнурок есть! И еще хотел спросить как прописать дожим стёкол при закрытии авто?
Audi A8 D3 long 4.2 quattro 2004г.

Аватар пользователя
MAXIMILIAN
Специалист
Специалист
Сообщений: 2165
Зарегистрирован: 25 апр 2013, 10:12
Темы: 0
Авто: A 4(B6) 1,9 TDI 2004 AVF/MAN TGA 18
Имя: Макс
Откуда: Жодино
Статус: Не в сети

Как проверить вентиляторы охлаждения радиатора?

Сообщение MAXIMILIAN » 06 сен 2016, 17:54

Vadim1990,
     Оффтопик:
При снятии акб у меня тоже функция дожима слетает.Прописываю ключ,потом опускаю,поднимаю все стёкла.Выхожу из авто.Закрываю,открываю с пульта и всё работает.Это-на моём "мопеде"А4 В6 так.Может у вас по другому как то будет.Через шнурок. :-? Ща гуру подтянутся. :cool:

Аватар пользователя
Vadim1990
Новичок
Новичок
Сообщений: 24
Зарегистрирован: 01 апр 2015, 19:50
Темы: 0
Авто: А8 D3 Long 4,2 quattro
Имя: вадим
Статус: Не в сети

Как проверить вентиляторы охлаждения радиатора?

Сообщение Vadim1990 » 06 сен 2016, 19:31

Зайти нужно в блок центральный замок -адаптация и уже там к моему значению приплюсовать 64,но у мой самакат не пускает в этот блок
Audi A8 D3 long 4.2 quattro 2004г.

Shurakent
Темы:
Статус: Не в сети

Как проверить вентиляторы охлаждения радиатора?

Сообщение Shurakent » 03 июл 2017, 00:27

Всем жму 5 , пост перечитал , похожего не нашол . Мотор 2.6 АВС , в рабочей температуре постоянно крутит малый вентилятор ( даже когда пару часов постоит остынет) куда рыть ,с чего начать ?
первое подключение.txt
(2.3 KiB) Загружено 365 раз
, начал с этого .юзакончил этим
Вложения
2.txt
(1.06 KiB) Загружено 347 раз

Аватар пользователя
Юра 80
Аудивод
Аудивод
Сообщений: 20894
Зарегистрирован: 12 июн 2009, 19:41
Темы: 423
Имя:
Статус: Не в сети

Как проверить вентиляторы охлаждения радиатора?

Сообщение Юра 80 » 03 июл 2017, 09:01

Shurakent писал(а):Источник цитаты вентилятор

Который на вискомуфте?


Вернуться в «Электрооборудование»

Кто сейчас на форуме

Количество пользователей, которые сейчас просматривают этот форум: нет зарегистрированных пользователей и 0 гостей