Установка круиз контроля А4 B5 (модели с дизельным двигателем)

Аватар пользователя
Паша
Аудивод
Аудивод
Сообщений: 19175
Зарегистрирован: 12 июн 2009, 17:59
Темы: 221
Авто: Yamaha Tenere 700 (2022)
Имя: Павлентий
Откуда: Минск
Статус: Не в сети

Установка круиз контроля А4 B5 (модели с дизельным двигателем)

Сообщение Паша » 17 апр 2017, 16:47

На сколько я помню, в автомате отличие на один провод. Для механики схема в первом сообщении.
Audi A6 Avant C4 2.5TDi (AAT) 5МКПП 1997 250.000-325.000 км
Audi A6 Avant C6 2.0TDi (BRF) 6МКПП 2006 205.000-423.000 км
Audi A6 Avant C7 2.0TDi (CGLC) 6МКПП 2014 114.000-200.000 км

tigr81
Новичок
Новичок
Сообщений: 6
Зарегистрирован: 27 мар 2019, 20:37
Темы: 0
Авто: A4 b5 1.9 AFN
Имя: Иван
Статус: Не в сети

Установка круиз контроля А4 B5 (модели с дизельным двигателем)

Сообщение tigr81 » 30 мар 2019, 08:27

[="сергей76"][]1500167[/post] помощь[/quote
Rezaka™ писал(а):Источник цитаты
Схема

Приветствую. У меня а4 б5 98 год АКПП 4 ступ. Но Эльза выдала другую схему подключения. Я в сомнениии. Как подключить? Возможно наши модели отличаются? У меня авант дорестайл в мае 98 г. Выпуска.
Вложения
1553923496023-587528718.jpg
1553923553599534080438.jpg

Аватар пользователя
DIA
Аццкий поломастер
Аццкий поломастер
Сообщений: 9329
Зарегистрирован: 27 июн 2009, 13:35
Темы: 13
Авто: Кузнечик корчваген. 1.9 TDI ALH.
Имя: Игорь.
Откуда: Минск.
Статус: Не в сети

Установка круиз контроля А4 B5 (модели с дизельным двигателем)

Сообщение DIA » 30 мар 2019, 10:21

tigr81, По моему вы не туда смотрите, схемы что на картинках ваших для моторов без электронной педали газа и там стоит свой эбу упр J213 и управляется в конечном счете приводами на тяги газа при помощи вакуумных исполнителей. В вашей авто электронная педаль газа судя по подписи в аватарке двигатель у вас AFN и это система реализована в самом эбу J248 двигателя схема ваша точно такая получается как в первом посте мною уважаемого господина Rezaka™ ищите её по стрелке.
Вложения
3.jpg
Хозяин гатово! что сделали? нет сломали.

tigr81
Новичок
Новичок
Сообщений: 6
Зарегистрирован: 27 мар 2019, 20:37
Темы: 0
Авто: A4 b5 1.9 AFN
Имя: Иван
Статус: Не в сети

Установка круиз контроля А4 B5 (модели с дизельным двигателем)

Сообщение tigr81 » 30 мар 2019, 17:11

Не пойму кудя 5 пин сажать у меня АКПП 4 ступени.

Отправлено спустя 51 секунды:
Если не трудно подскажите пожалуйста

Отправлено спустя 2 минуты 53 секунды:
Я так понял это 25 реле. Коричневое в правой передней стойке. Но у меня нет на этом пине провода

Аватар пользователя
DIA
Аццкий поломастер
Аццкий поломастер
Сообщений: 9329
Зарегистрирован: 27 июн 2009, 13:35
Темы: 13
Авто: Кузнечик корчваген. 1.9 TDI ALH.
Имя: Игорь.
Откуда: Минск.
Статус: Не в сети

Установка круиз контроля А4 B5 (модели с дизельным двигателем)

Сообщение DIA » 31 мар 2019, 08:31

nur bei automatikgetriebe-только с автоматической коробкой передач
По схеме идет на 25 позицию.
Вложения
4.jpg
5.jpg
Хозяин гатово! что сделали? нет сломали.

tigr81
Новичок
Новичок
Сообщений: 6
Зарегистрирован: 27 мар 2019, 20:37
Темы: 0
Авто: A4 b5 1.9 AFN
Имя: Иван
Статус: Не в сети

Установка круиз контроля А4 B5 (модели с дизельным двигателем)

Сообщение tigr81 » 31 мар 2019, 12:04

Ну так все таки куда подключать то. 25 позиция на следующем рисунке это только для механики. Нужно само место куда подключить. Что за разъем, какой пин и где расположен разъем. За схему конечно спасибо. Машина у меня авант. Но ответ я так и не понял. Если не трудно помогите плз.

Отправлено спустя 5 минуты 31 секунды:
Пишет разъем T10v штекерная станция стойка А. А где она эта штекерная станция. И где стойка А. Куда лезть то. :???:

Отправлено спустя 18 минуты 38 секунды:
Думаю это возле правой ноги переднего пассажира? Ребят подскажите. Так ли это?

Аватар пользователя
DIA
Аццкий поломастер
Аццкий поломастер
Сообщений: 9329
Зарегистрирован: 27 июн 2009, 13:35
Темы: 13
Авто: Кузнечик корчваген. 1.9 TDI ALH.
Имя: Игорь.
Откуда: Минск.
Статус: Не в сети

Установка круиз контроля А4 B5 (модели с дизельным двигателем)

Сообщение DIA » 31 мар 2019, 15:08

tigr81 писал(а):Источник цитаты Думаю это возле правой ноги переднего пассажира? Ребят подскажите. Так ли это?

:plusviens:
Хозяин гатово! что сделали? нет сломали.

tigr81
Новичок
Новичок
Сообщений: 6
Зарегистрирован: 27 мар 2019, 20:37
Темы: 0
Авто: A4 b5 1.9 AFN
Имя: Иван
Статус: Не в сети

Установка круиз контроля А4 B5 (модели с дизельным двигателем)

Сообщение tigr81 » 31 мар 2019, 22:09

Нашел я этот разъем. В гнезда мама был провод входящий на блок мозгов АКПП. К нему и подключил 5 пин переключатель, через 5ти амперый предохранитель. Активировали, прокатился все гуд. Спасибо мужики за поддержку и за схему. Сам в Эльзе не разобрался бы. Все на немецком.

Agronavt
Новичок
Новичок
Сообщений: 5
Зарегистрирован: 10 апр 2020, 14:06
Темы: 0
Авто: AUDI A4 B5 1.9 TDI AFF DWE
Имя: ДРОН
Статус: Не в сети

Установка круиз контроля А4 B5 (модели с дизельным двигателем)

Сообщение Agronavt » 10 апр 2020, 14:14

Добрий день.

Тема заеждженая наверное но нужен совет мудреца.
Хочу поставить круиз контроль на свое авто у меня AUDI A4 B5 1.9 TDI AFF DWE дорестайл.

1.Могу ли я поставить КК купив переключатель + провода и фишки?
2. Подойдет ли мне подрулевой переключатель по ширине посадочного места 4D0 953 513 M?
3. И подойдет ли схема с первого поста на мой ЭБУ?

Спасибо на перед.

Аватар пользователя
DIA
Аццкий поломастер
Аццкий поломастер
Сообщений: 9329
Зарегистрирован: 27 июн 2009, 13:35
Темы: 13
Авто: Кузнечик корчваген. 1.9 TDI ALH.
Имя: Игорь.
Откуда: Минск.
Статус: Не в сети

Установка круиз контроля А4 B5 (модели с дизельным двигателем)

Сообщение DIA » 13 апр 2020, 13:47

Agronavt писал(а):Источник цитаты Хочу поставить круиз контроль на свое авто у меня AUDI A4 B5 1.9 TDI AFF DWE дорестайл.

Данный авто с такими параметрами выпускался с 1996 года по 2001.
Agronavt писал(а):Источник цитаты И подойдет ли схема с первого поста на мой ЭБУ?

Для этого надо знать точный мод год авто, не год выпуска а модельный. А так любая подходит :)
Если год древний как вариант может быть что ваш эбу вообще такую функцию не поддерживает. прежде всего в данном случае попытатся активировать эбу под круиз и если активируется а лучше если появятся ошибки по ручке то 99% поддерживает.
Вложения
34.jpg
35.jpg
36.jpg
37.jpg
Хозяин гатово! что сделали? нет сломали.

Agronavt
Новичок
Новичок
Сообщений: 5
Зарегистрирован: 10 апр 2020, 14:06
Темы: 0
Авто: AUDI A4 B5 1.9 TDI AFF DWE
Имя: ДРОН
Статус: Не в сети

Установка круиз контроля А4 B5 (модели с дизельным двигателем)

Сообщение Agronavt » 14 апр 2020, 16:55

Год выпуска 1999, а модельный год в документах пишет 1998.
Кстати активировал круиз контроль в ЭБУ Васей то появилась буква "G" в назве. Но стрекоза еще не была подключена. И Вася ошибки не находил.
Сегодня сделал косу для всего этого добра. В пятницю буду пробовать подключать.
Кстати была еще проблема с стрекозой, а именно очень окислились дорожки на ползунках контактной площадки. Прочистив всё и появился стабильный электрический контакт.
Спасибо DIA за совет. :good:

P.S. Я так понимаю 36.jpg (89.76 KiB) - скрин №3 должен мне подойти?

Аватар пользователя
DIA
Аццкий поломастер
Аццкий поломастер
Сообщений: 9329
Зарегистрирован: 27 июн 2009, 13:35
Темы: 13
Авто: Кузнечик корчваген. 1.9 TDI ALH.
Имя: Игорь.
Откуда: Минск.
Статус: Не в сети

Установка круиз контроля А4 B5 (модели с дизельным двигателем)

Сообщение DIA » 14 апр 2020, 17:45

Agronavt писал(а):Источник цитаты Год выпуска 1999, а модельный год в документах пишет 1998.

:stars: Вы лучше вин код дайте.
Хозяин гатово! что сделали? нет сломали.

Agronavt
Новичок
Новичок
Сообщений: 5
Зарегистрирован: 10 апр 2020, 14:06
Темы: 0
Авто: AUDI A4 B5 1.9 TDI AFF DWE
Имя: ДРОН
Статус: Не в сети

Установка круиз контроля А4 B5 (модели с дизельным двигателем)

Сообщение Agronavt » 14 апр 2020, 19:36

Воть - WAUZZZ8DZXA063116

Аватар пользователя
DIA
Аццкий поломастер
Аццкий поломастер
Сообщений: 9329
Зарегистрирован: 27 июн 2009, 13:35
Темы: 13
Авто: Кузнечик корчваген. 1.9 TDI ALH.
Имя: Игорь.
Откуда: Минск.
Статус: Не в сети

Установка круиз контроля А4 B5 (модели с дизельным двигателем)

Сообщение DIA » 15 апр 2020, 08:51

Agronavt писал(а):Источник цитаты WAUZZZ8DZXA063116

99% это.
Вложения
22.jpg
23.jpg
24.jpg
Хозяин гатово! что сделали? нет сломали.

Agronavt
Новичок
Новичок
Сообщений: 5
Зарегистрирован: 10 апр 2020, 14:06
Темы: 0
Авто: AUDI A4 B5 1.9 TDI AFF DWE
Имя: ДРОН
Статус: Не в сети

Установка круиз контроля А4 B5 (модели с дизельным двигателем)

Сообщение Agronavt » 15 апр 2020, 09:15

Спасибо большое. Завтра буду подключатся. :drinks:

Отправлено спустя 1 час 35 минуты 3 секунды:
Вот только 3 скрин немного не понял. Нужно проверить наличие предохранителя #5 в блоке предохранииелей?

Аватар пользователя
DIA
Аццкий поломастер
Аццкий поломастер
Сообщений: 9329
Зарегистрирован: 27 июн 2009, 13:35
Темы: 13
Авто: Кузнечик корчваген. 1.9 TDI ALH.
Имя: Игорь.
Откуда: Минск.
Статус: Не в сети

Установка круиз контроля А4 B5 (модели с дизельным двигателем)

Сообщение DIA » 15 апр 2020, 14:21

Agronavt писал(а):Источник цитаты Вот только 3 скрин немного не понял. Нужно проверить наличие предохранителя #5 в блоке предохранииелей?

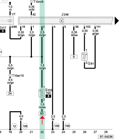
Коротко, контакт на ручке T6y/5 это просто + акума и подключен через предохранитель S102, он находится как правило в водозащищенном коробе где и ЭБУ двигателя, этот провод красно белый вы можете легко найти во многих местах, это по ближе что бы не городить ерунды к конечнику сцепления F36 и конечниу тормоза F. Можете подключить и к S102 проводу сечением 1.5 квадрата.

Отправлено спустя 20 минуты 25 секунды:
Вложения
22.jpg
22.jpg
Хозяин гатово! что сделали? нет сломали.

Agronavt
Новичок
Новичок
Сообщений: 5
Зарегистрирован: 10 апр 2020, 14:06
Темы: 0
Авто: AUDI A4 B5 1.9 TDI AFF DWE
Имя: ДРОН
Статус: Не в сети

Установка круиз контроля А4 B5 (модели с дизельным двигателем)

Сообщение Agronavt » 15 апр 2020, 15:58

А понятно.
Я просто думал подсоидениться к стойке где появляется +12V после включения зажигания гдето в подрулевом пространстрве,
поскольку сделал RO/WS провод на 1.5 сечения длинной 1.6метра и с предохранителем на 5А и плюс на конце уже котовый масовый контакт чтобы подключится к гайке и болту на стойке нежели припаиватся к проводу.

Отправлено спустя 3 минуты 11 секунды:
Но попробую сделать как вы посоветовали.

Аватар пользователя
svshkurenko
Новый пользователь
Сообщений: 2
Зарегистрирован: 26 мар 2021, 12:06
Темы: 0
Авто: A4B5
Имя: Серёга
Статус: Не в сети

Установка круиз контроля А4 B5 (модели с дизельным двигателем)

Сообщение svshkurenko » 18 апр 2021, 22:53

Добрый день. Прошу прощения за наглость, но на всем форуме линки и ссылки уже не рабочие так как тема стара как мир. Ищу схему подключения круиз контроля на audi a4b5 1.9AJM 2001g.
Вы как то делились с ребятами на форуме таковой.
Огромная просьба, если это вас сильно не затруднит, или у вас есть ещё какие-то материалы на эту тему, поделиться данным материалом. Поиски в интернете, результатов особых не дали, так как расписанное в ручную что с чем соеденить у каждого по разному.
С большой благодарностью за любой ответ

Аватар пользователя
DIA
Аццкий поломастер
Аццкий поломастер
Сообщений: 9329
Зарегистрирован: 27 июн 2009, 13:35
Темы: 13
Авто: Кузнечик корчваген. 1.9 TDI ALH.
Имя: Игорь.
Откуда: Минск.
Статус: Не в сети

Установка круиз контроля А4 B5 (модели с дизельным двигателем)

Сообщение DIA » 19 апр 2021, 06:59

Остальное читать тут все как у всех.
Вложения
7.jpg
9.jpg
Хозяин гатово! что сделали? нет сломали.

Аватар пользователя
svshkurenko
Новый пользователь
Сообщений: 2
Зарегистрирован: 26 мар 2021, 12:06
Темы: 0
Авто: A4B5
Имя: Серёга
Статус: Не в сети

Установка круиз контроля А4 B5 (модели с дизельным двигателем)

Сообщение svshkurenko » 19 апр 2021, 10:56

DIA писал(а):Источник цитаты Остальное читать тут все как у всех.

Спасибо вам большое


Вернуться в «Электрооборудование»

Кто сейчас на форуме

Количество пользователей, которые сейчас просматривают этот форум: нет зарегистрированных пользователей и 1 гость